Solární systém - ohřívá teplou vodu i přitápí

V klimatických podmínkách České republiky dopadá na 1 m2 vodorovného zemského povrchu až 1.250 kWh energie za rok. Tato energie je zdarma a je možné ji s výhodou využívat nejen pro ohřev celoročně potřebné teplé vody, ale i k podpoře vytápění. Solární systémy se tak stávají běžnou součástí moderních rodinných domů.
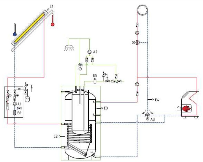
Technicky a investičně nejvýhodnějším řešením je využití plochých kapalinových solárních kolektorů, umístěných na osluněné ploše objektu. Uvnitř budovy je umístěn solární akumulační zásobník („bojler“) potřebné velikosti a uspořádání, opatřený výměníkem tepla. V kolektorech se energií ze slunečního záření ohřívá nemrznoucí kapalina. Kapalina je potrubím vedena do objektu, kde se její teplo využívá např. k ohřevu vody. Celý proces automaticky řídí elektronický regulátor. Tímto způsobem je zajištěno ekonomické využití veškeré energie, která dopadá na
solární kolektor. Pro dosažení dobrého výsledku musí solární systém splňovat celou řadu podmínek. Základní podmínkou je využití kvalitních průmyslově vyráběných solárních kolektorů s garantovanými parametry a dlouhou životností. Tato zařízení opatřená tzv. vysoce selektivní vrstvou vůči slunečnímu záření a speciálním solárním sklem mají maximální účinnost i při extrémních podmínkách v zimních měsících roku. Veškeré díly musí být odolné vůči působení tzv. nízkoteplotní koroze a musí být dimenzovány tak, aby spolu tvořily jeden funkční celek. Systém musí bezpečně odolávat extrémním provozním stavům při odstaveném oběhovém čerpadle v době plného slunečního svitu
Technická data solárního kolektoru
Ohřev vody - dotace 35 000,-Kč Ohřev vody s přitápěním - dotace 50 000,-Kč


KOLEKTOR THERMOSOLAR